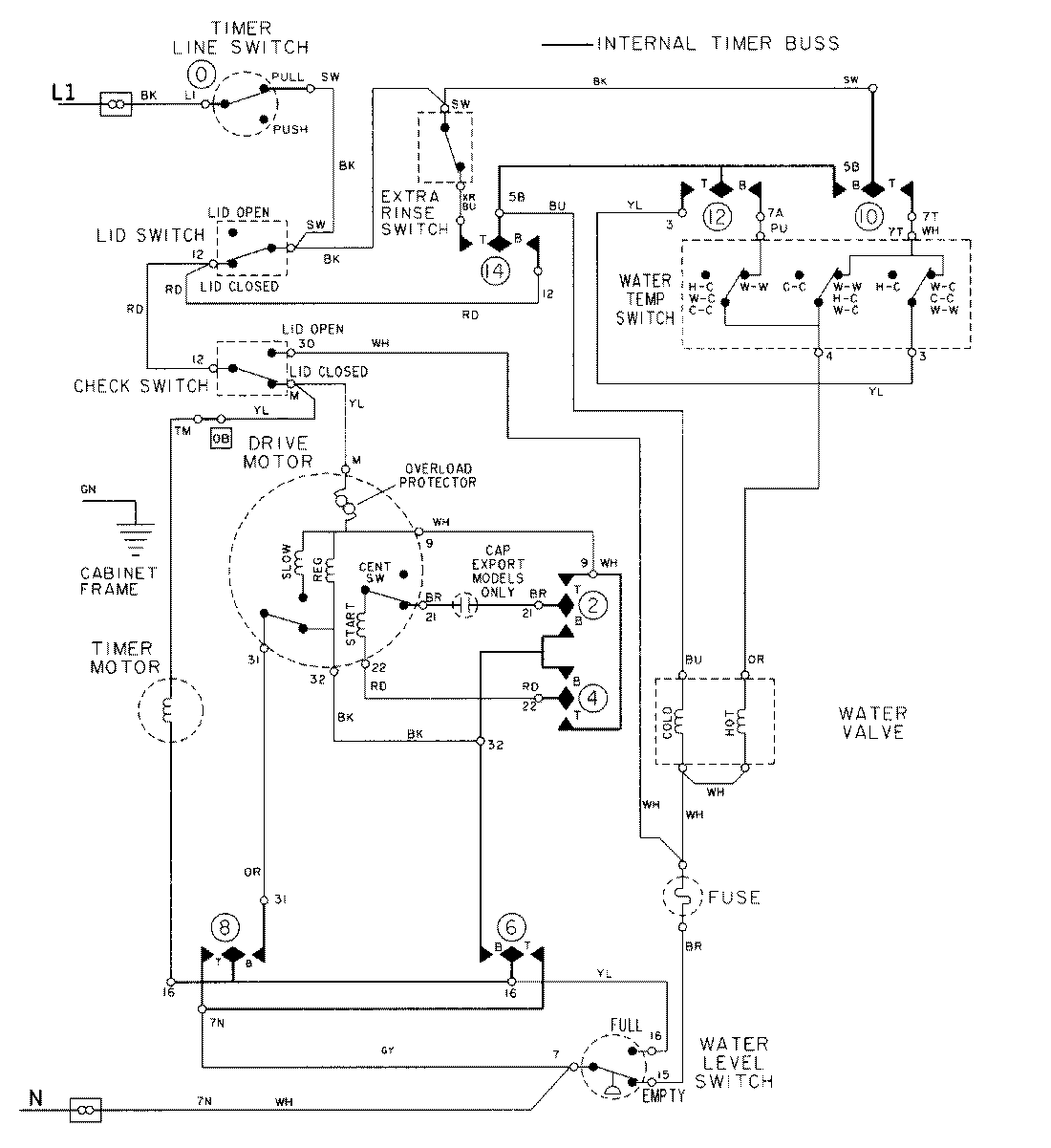
LAT9606GGE 08 – WIRING INFORMATIONadmin2025-04-26T09:23:35+00:00LAT9606GGE 08 – WIRING INFORMATION ProductsPositionProductNIMAY 15002032NIMAY 15002097