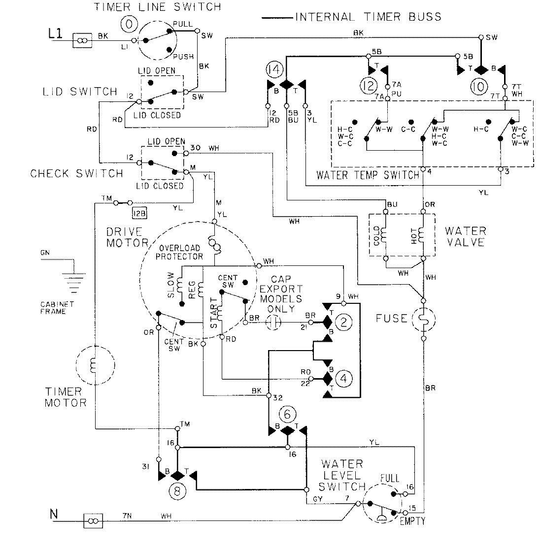
LAT9614AAL 08 – WIRING INFORMATIONadmin2025-04-26T09:23:57+00:00LAT9614AAL 08 – WIRING INFORMATION ProductsPositionProductNIMAY 15001274