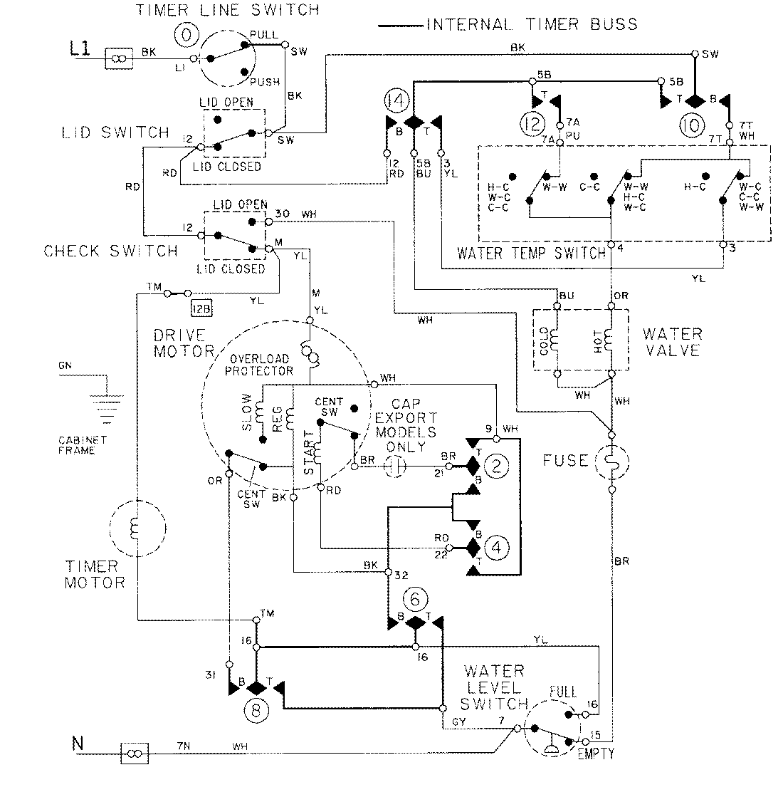
LAT9615AAM 08 – WIRING INFORMATIONadmin2025-04-26T09:24:49+00:00LAT9615AAM 08 – WIRING INFORMATION ProductsPositionProductNIMAY 15001274