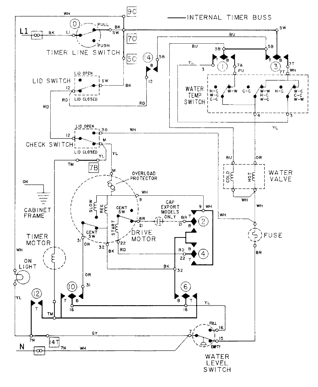
LAT9634ABE 08 – WIRING INFORMATIONadmin2025-04-26T09:23:22+00:00LAT9634ABE 08 – WIRING INFORMATION ProductsPositionProductNIMAY 15001004