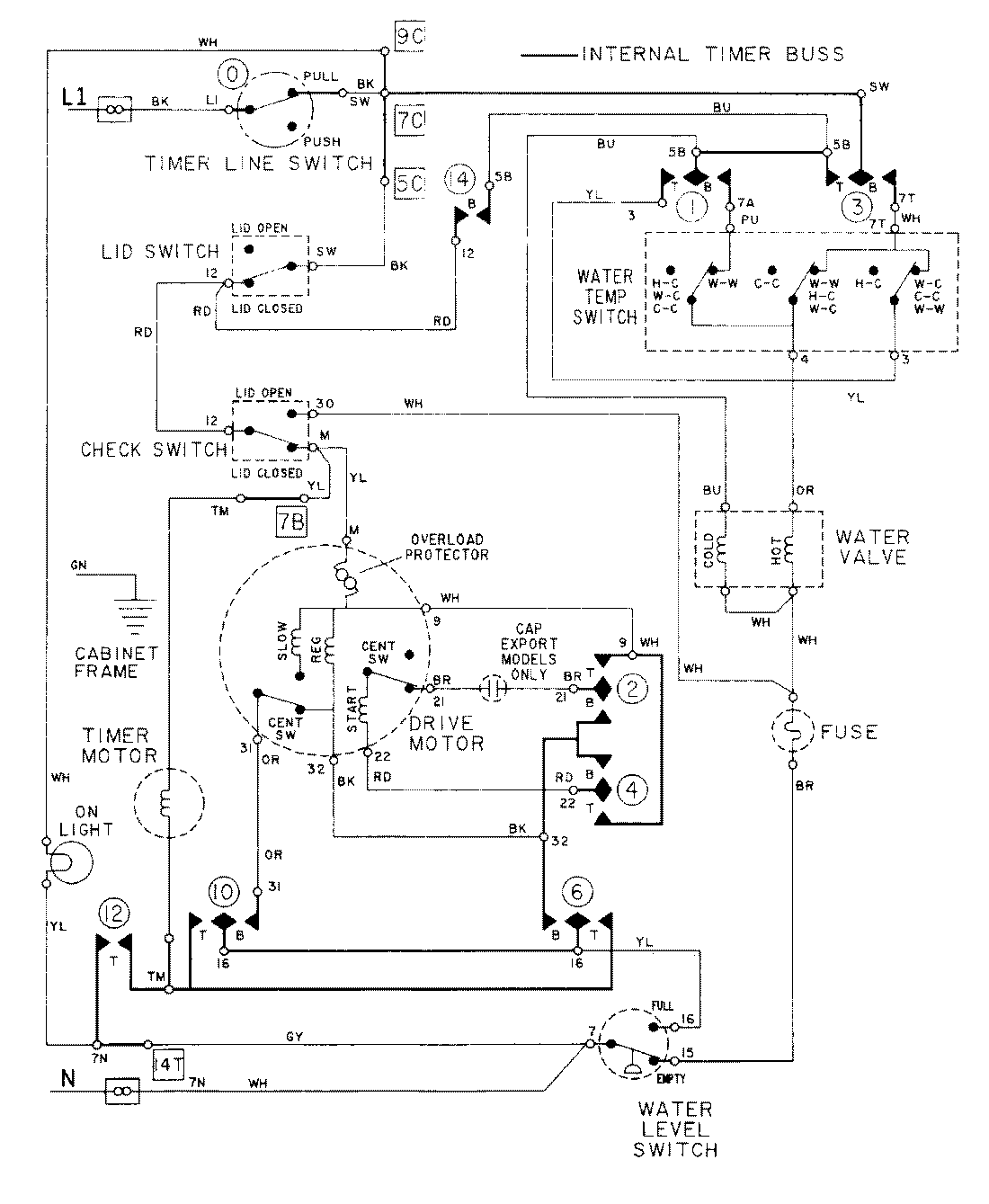
LAT9635AAM 08 – WIRING INFORMATIONadmin2025-04-26T09:23:56+00:00LAT9635AAM 08 – WIRING INFORMATION ProductsPositionProductNIMAY 15001004