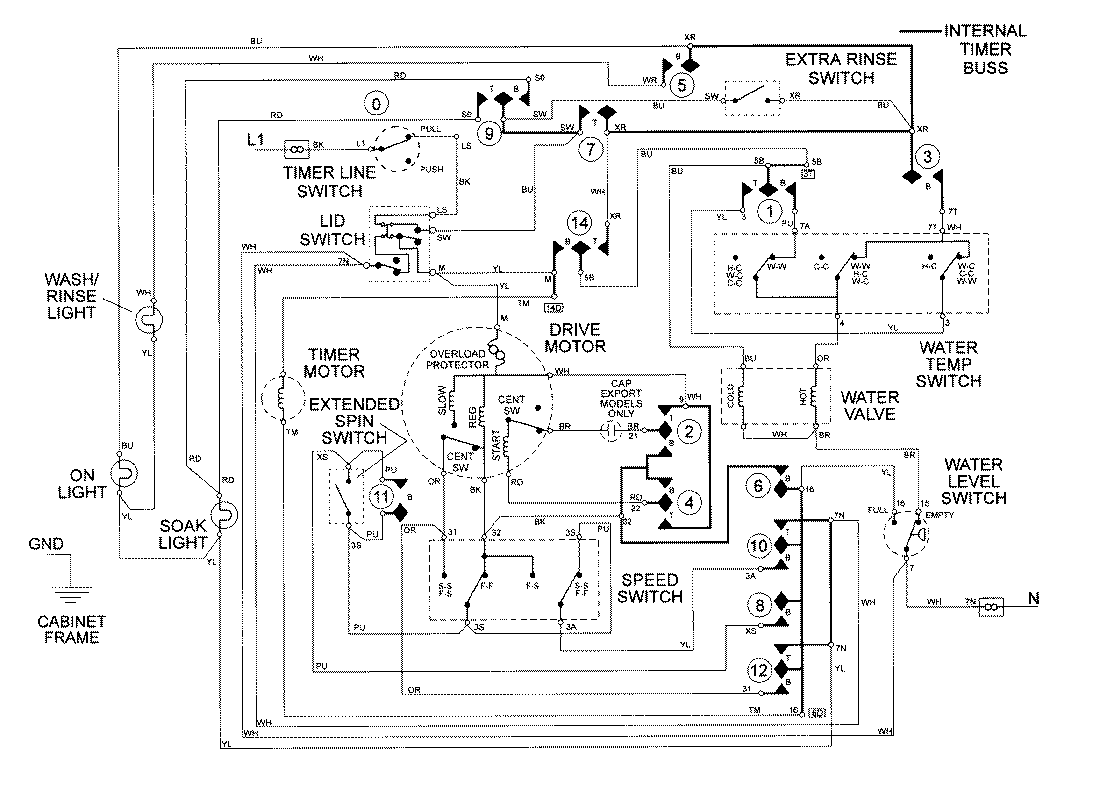
LAT9706ABE 08 – WIRING INFORMATIONadmin2025-04-26T09:26:08+00:00LAT9706ABE 08 – WIRING INFORMATION ProductsPositionProductNIMAY 15002101