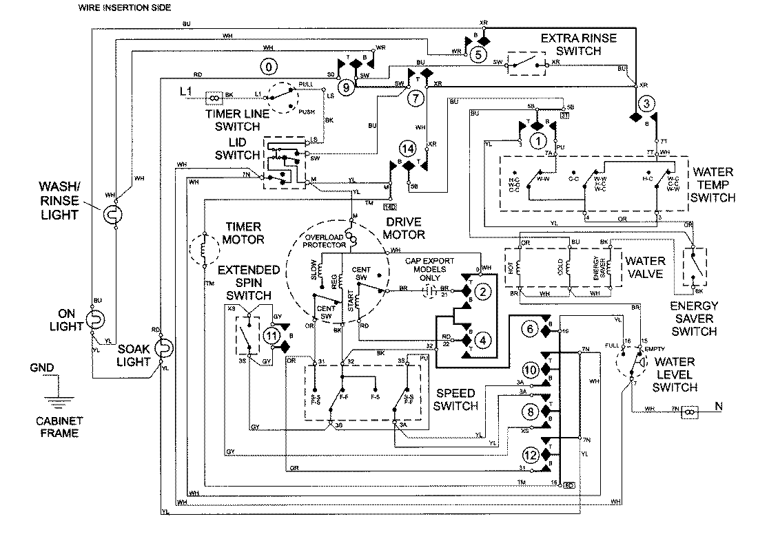
LAT9757AAE 08 – WIRING INFORMATIONadmin2025-04-26T09:26:12+00:00LAT9757AAE 08 – WIRING INFORMATION ProductsPositionProductNIMAY 15002393