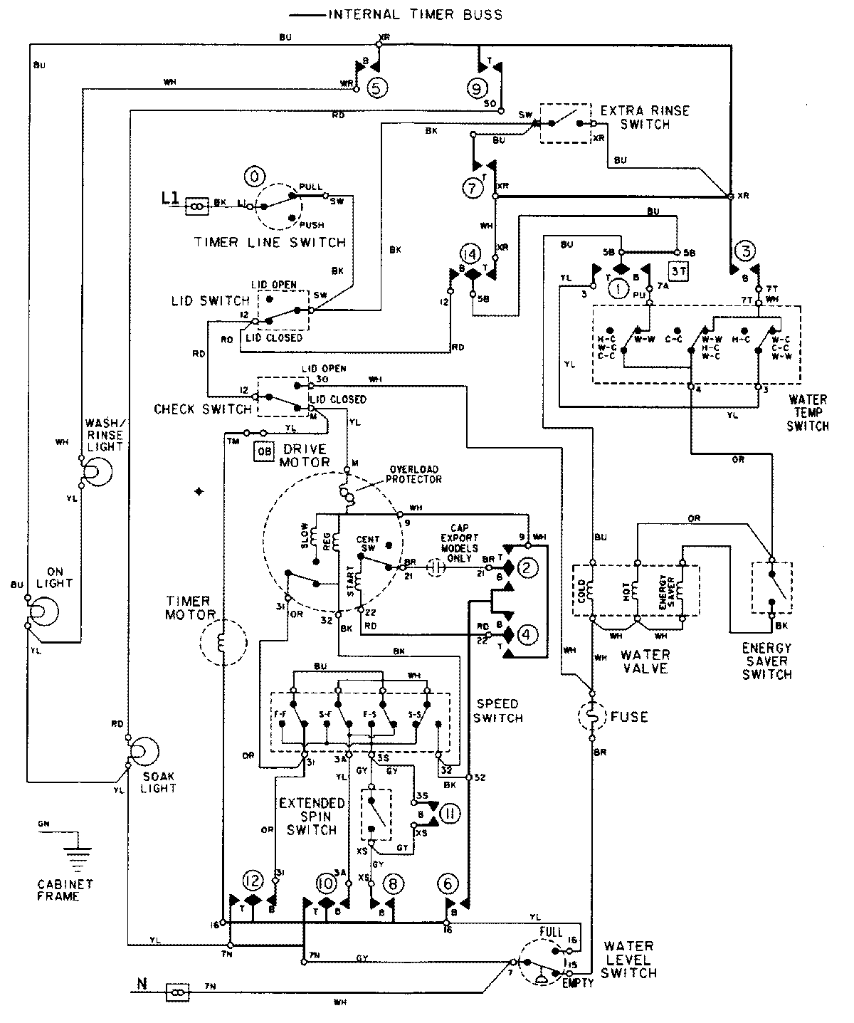
LAT9806AAE 08 – WIRING INFORMATION (9806)admin2025-04-26T09:25:22+00:00LAT9806AAE 08 – WIRING INFORMATION (9806) ProductsPositionProductNIMAY 15002103NIMAY 15001943