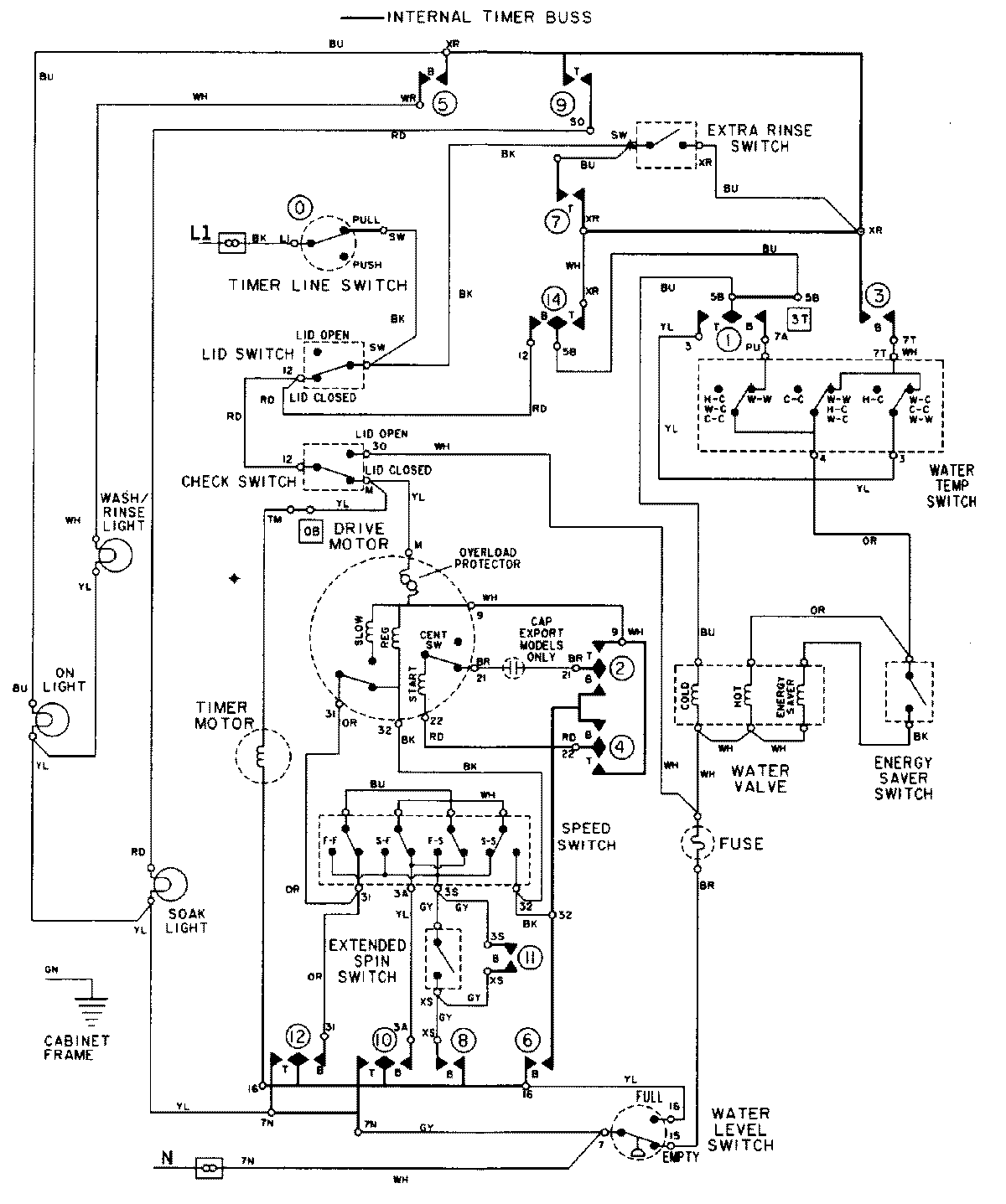
LAT9806GGE 08 – WIRING INFORMATIONadmin2025-04-26T09:26:29+00:00LAT9806GGE 08 – WIRING INFORMATION ProductsPositionProductNIMAY 15002103NIMAY 15001943