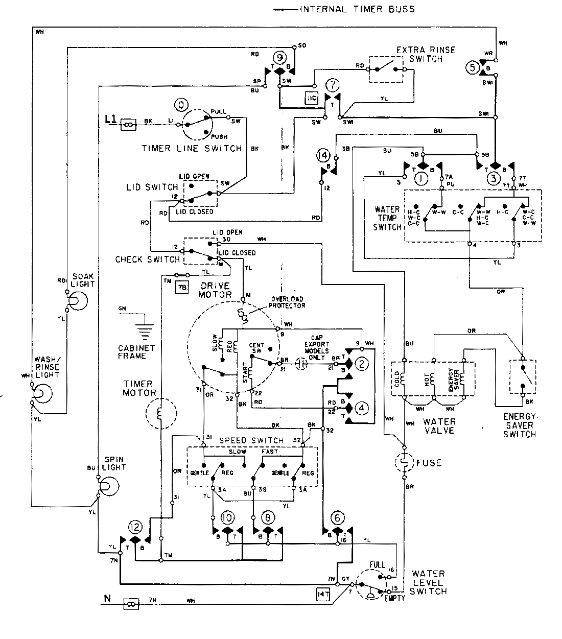
LAT9824ABE 08 – WIRING INFORMATIONadmin2025-04-26T08:56:03+00:00LAT9824ABE 08 – WIRING INFORMATION ProductsPositionProductNIMAY 15001282