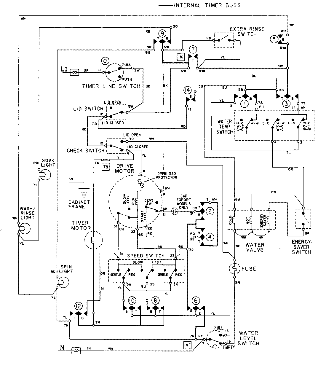
LAT9824ABL 08 – WIRING INFORMATIONadmin2025-04-26T08:56:35+00:00LAT9824ABL 08 – WIRING INFORMATION ProductsPositionProductNIMAY 15001282