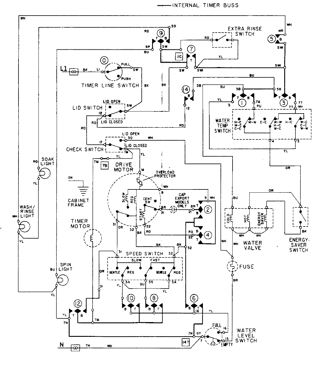
LAT9824DAM 08 – WIRING INFORMATIONadmin2025-04-26T08:56:46+00:00LAT9824DAM 08 – WIRING INFORMATION ProductsPositionProductNIMAY 15001282