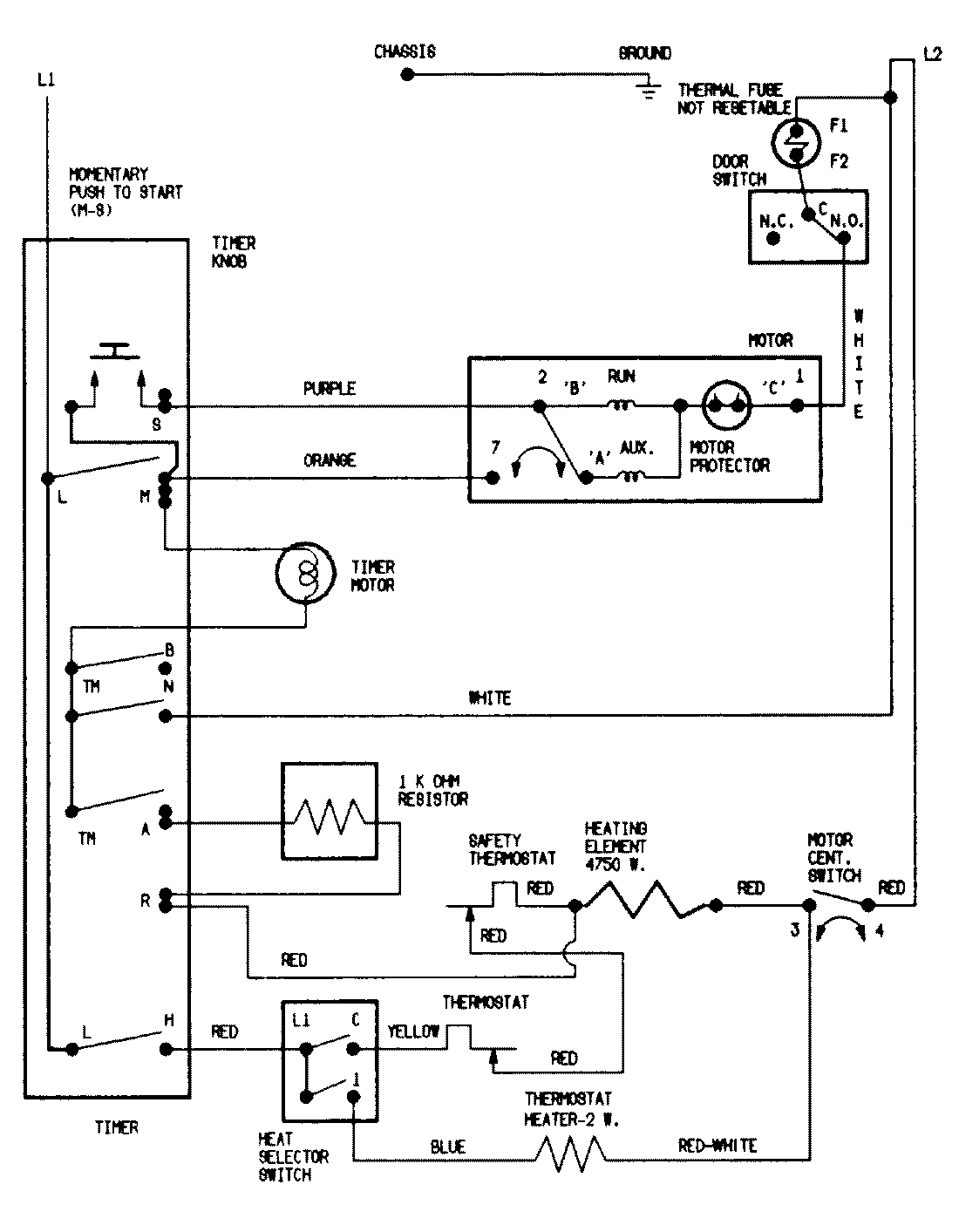
LDE1000GGE 07 – WIRING INFORMATIONadmin2025-04-26T08:56:42+00:00LDE1000GGE 07 – WIRING INFORMATION ProductsPositionProductNIMAY 15002038