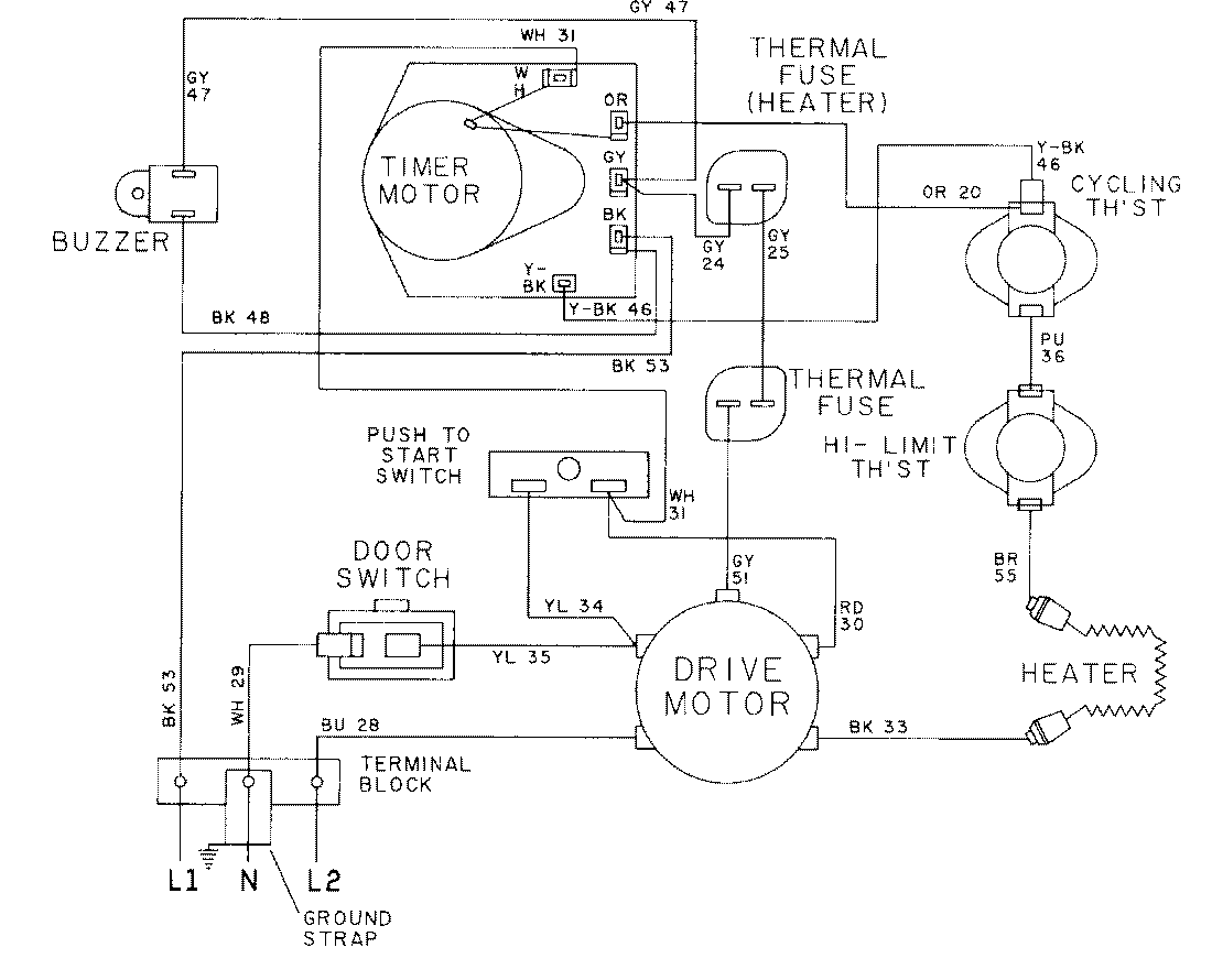
LDE6004ACW 09 – WIRING INFORMATION-LDE6004ACWadmin2025-04-26T08:56:29+00:00LDE6004ACW 09 – WIRING INFORMATION-LDE6004ACW ProductsPositionProductNIMAY 15001015