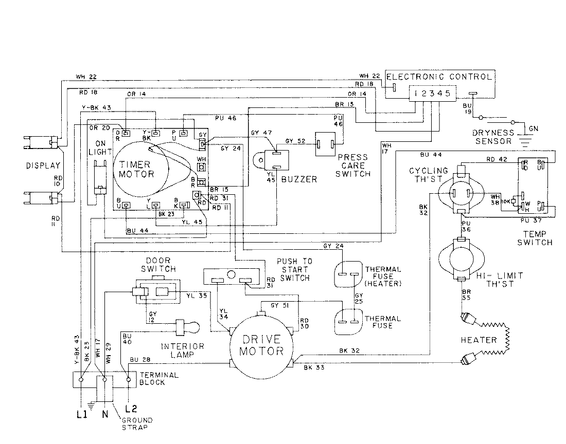
LDE6914ACE 08 – WIRING INFORMATION-LDE6914admin2025-04-26T08:56:46+00:00LDE6914ACE 08 – WIRING INFORMATION-LDE6914 ProductsPositionProductNIMAY 15001028NIMAY 15001576