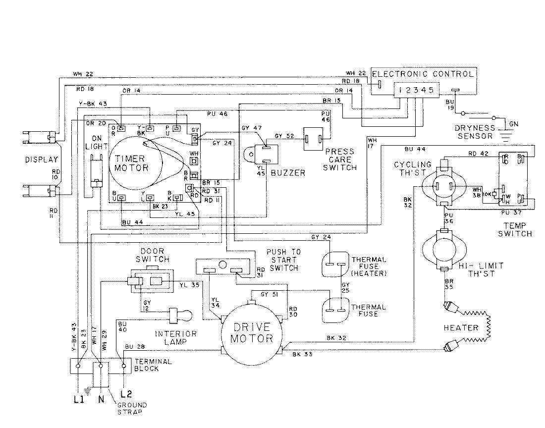
LDE6914ACL 08 – WIRING INFORMATION-LDE6914admin2025-04-26T08:56:33+00:00LDE6914ACL 08 – WIRING INFORMATION-LDE6914 ProductsPositionProductNIMAY 15001028NIMAY 15001576