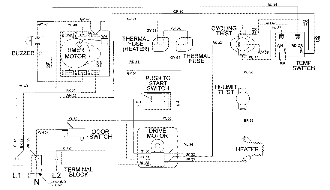
LDE8406ACM 09 – WIRING INFORMATION

LDE8406ACM 09 – WIRING INFORMATION

Products

PositionProduct
NIMAY 15002034