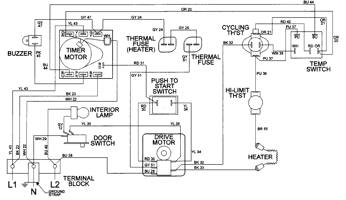
LDE8416ACE 09 – WIRING INFORMATIONadmin2025-04-26T08:56:39+00:00LDE8416ACE 09 – WIRING INFORMATION ProductsPositionProductNIMAY 15001955