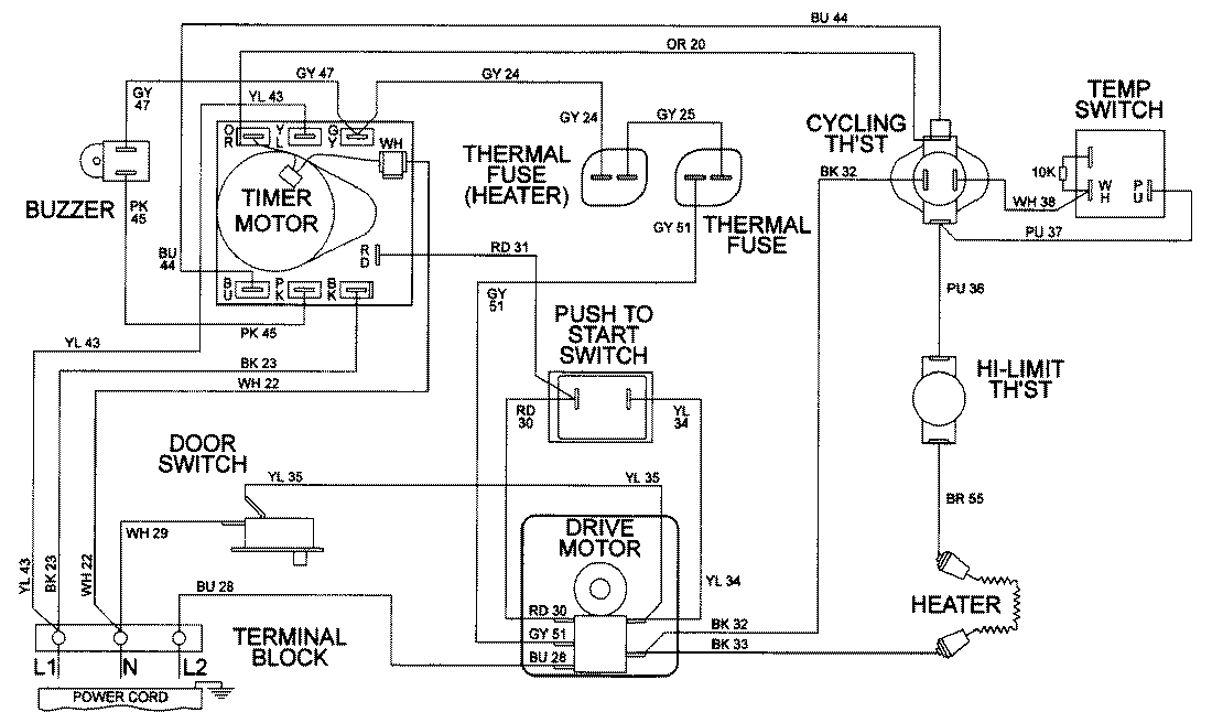
LDE8426ADE 09 – WIRING INFORMATIONadmin2025-04-26T08:56:29+00:00LDE8426ADE 09 – WIRING INFORMATION ProductsPositionProductNIMAY 15001947