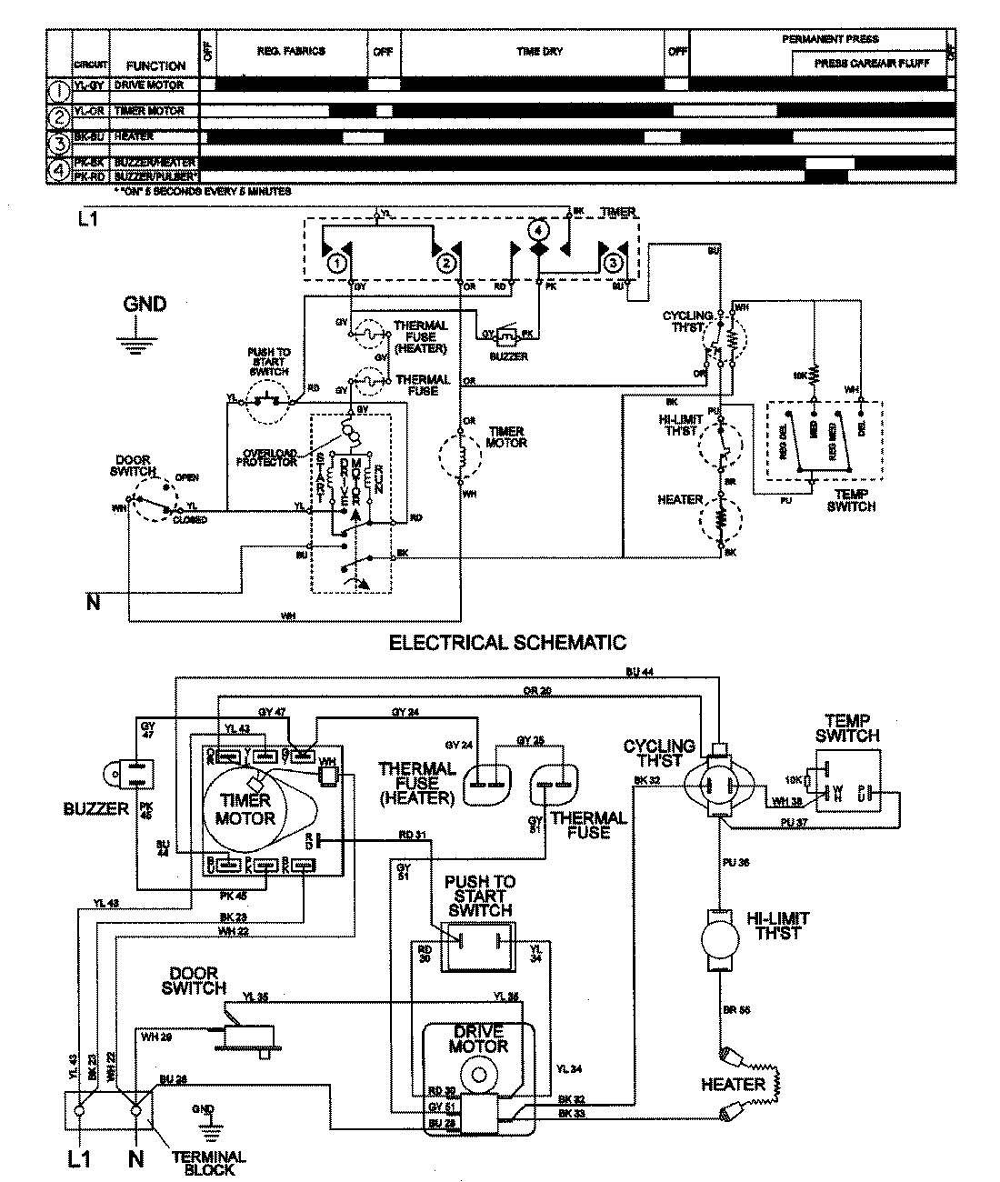
LDE8426GGE 08 – WIRING INFORMATIONadmin2025-04-26T08:56:30+00:00LDE8426GGE 08 – WIRING INFORMATION ProductsPositionProductNIMAY 15001997