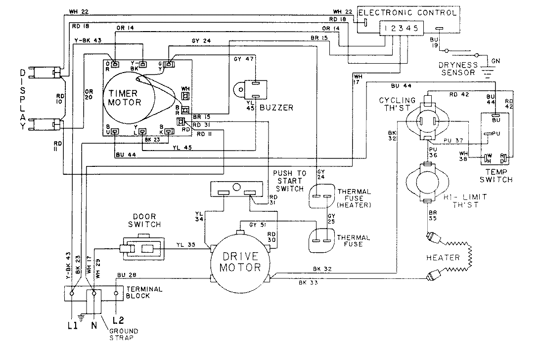
LDE8604ACE 08 – WIRING INFORMATION-LDE8604ACxadmin2025-04-26T08:56:42+00:00LDE8604ACE 08 – WIRING INFORMATION-LDE8604ACx ProductsPositionProductNIMAY 15001037NIMAY 15001586