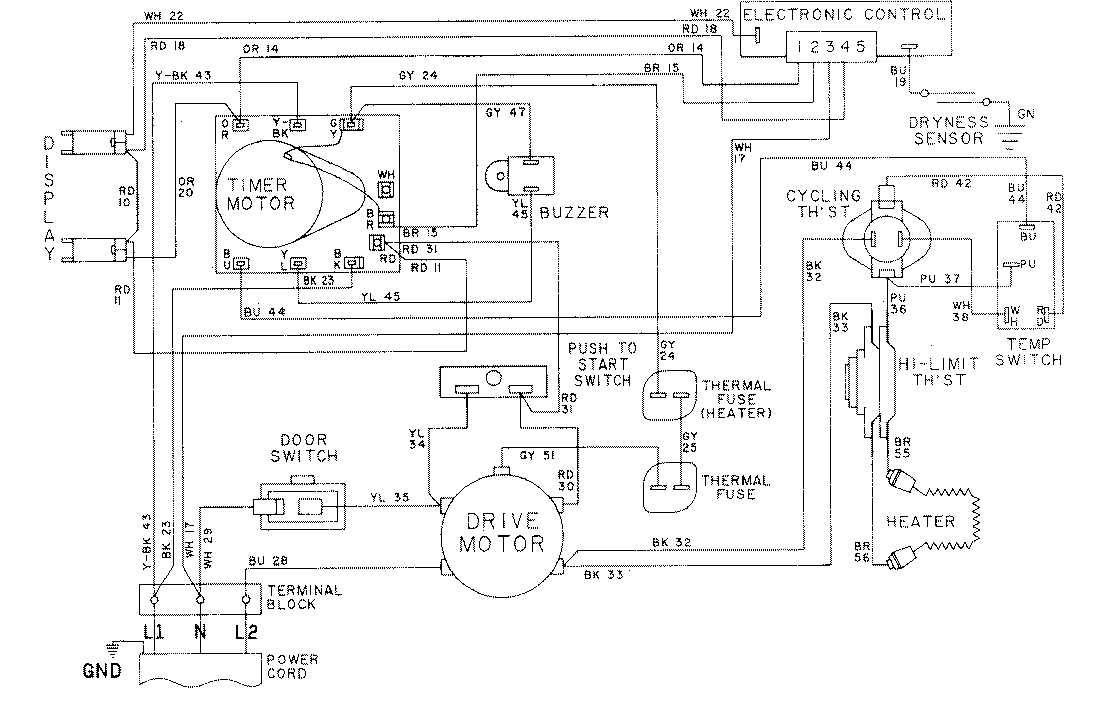
LDE8604ADM 09 – WIRING INFORMATION-LDE8604ADxadmin2025-04-26T08:56:52+00:00LDE8604ADM 09 – WIRING INFORMATION-LDE8604ADx ProductsPositionProductNIMAY 15001055NIMAY 15001609NIMAY 15001630