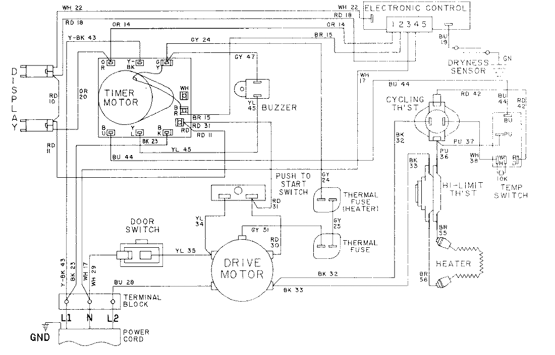
LDE8624ADE 09 – WIRING INFORMATION-LDE8624ADEadmin2025-04-26T08:56:37+00:00LDE8624ADE 09 – WIRING INFORMATION-LDE8624ADE ProductsPositionProductNIMAY 15001053NIMAY 15001610NIMAY 15001631