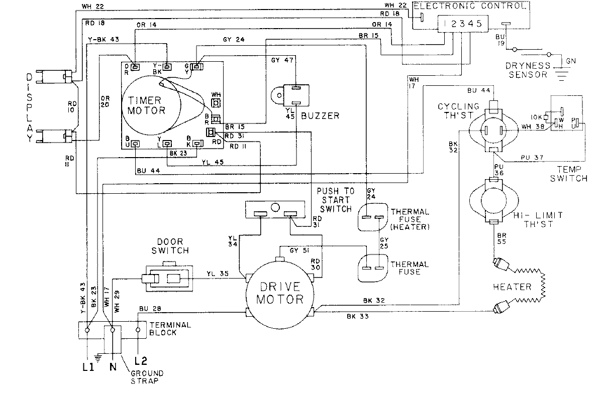
LDE8704ACE 09 – WIRING INFORMATION-LDE8704ACxadmin2025-04-26T08:56:39+00:00LDE8704ACE 09 – WIRING INFORMATION-LDE8704ACx ProductsPositionProductNIMAY 15001051NIMAY 15001592