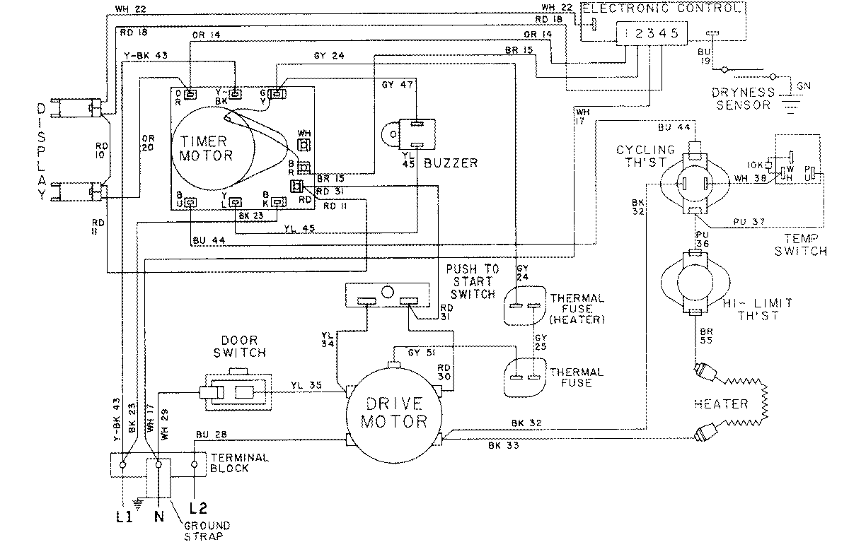
LDE8704ACM 08 – WIRING INFORMATION-LDE8704ACxadmin2025-04-26T08:56:32+00:00LDE8704ACM 08 – WIRING INFORMATION-LDE8704ACx ProductsPositionProductNIMAY 15001051NIMAY 15001592