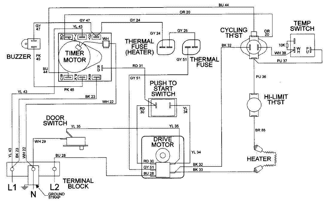
LDE9306ACE 09 – WIRING INFORMATIONadmin2025-04-26T08:56:42+00:00LDE9306ACE 09 – WIRING INFORMATION ProductsPositionProductNIMAY 15001953