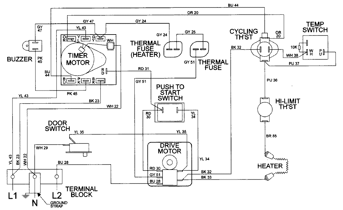
LDE9306ACM 09 – WIRING INFORMATION

LDE9306ACM 09 – WIRING INFORMATION

Products

PositionProduct
NIMAY 15001953