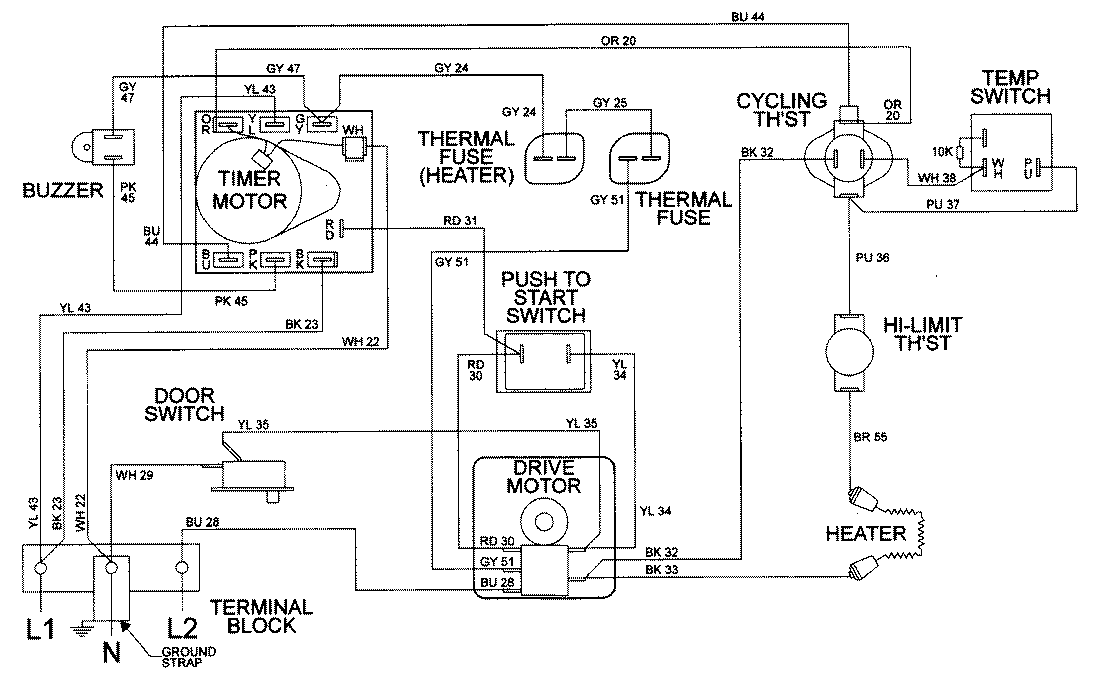
LDE9306AEE 09 – WIRING INFORMATIONadmin2025-04-26T08:56:48+00:00LDE9306AEE 09 – WIRING INFORMATION ProductsPositionProductNIMAY 15001953