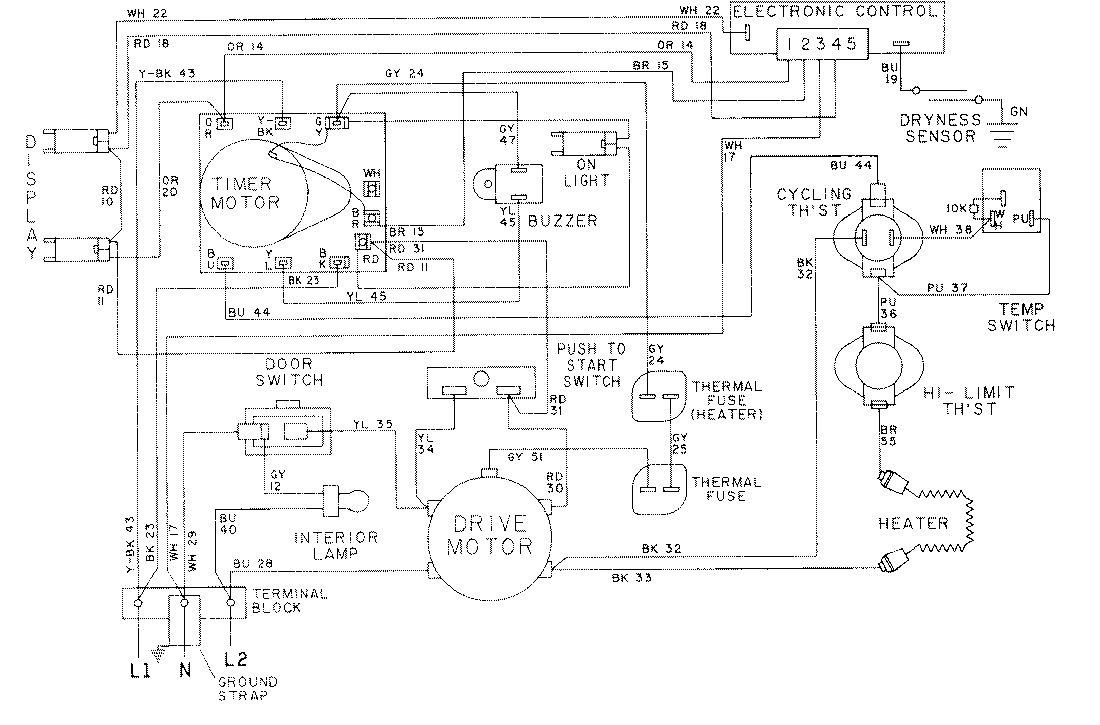
LDE9314ACL 09 – WIRING INFORMATION-LDE9314ACxadmin2025-04-26T08:56:26+00:00LDE9314ACL 09 – WIRING INFORMATION-LDE9314ACx ProductsPositionProductNIMAY 15001058NIMAY 15001591