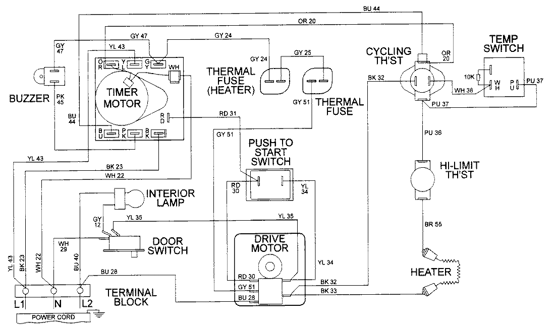
LDE9316ADE 09 – WIRING INFORMATIONadmin2025-04-26T08:56:52+00:00LDE9316ADE 09 – WIRING INFORMATION ProductsPositionProductNIMAY 15001978