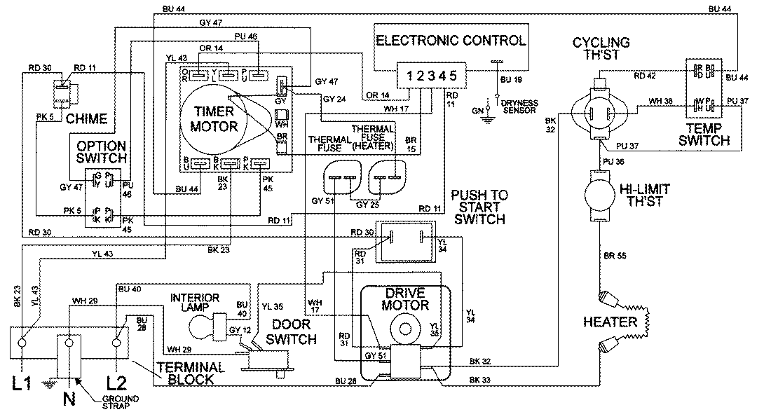
LDE9806ACE 09 – WIRING INFORMATIONadmin2025-04-26T08:56:35+00:00LDE9806ACE 09 – WIRING INFORMATION ProductsPositionProductNIMAY 15001963