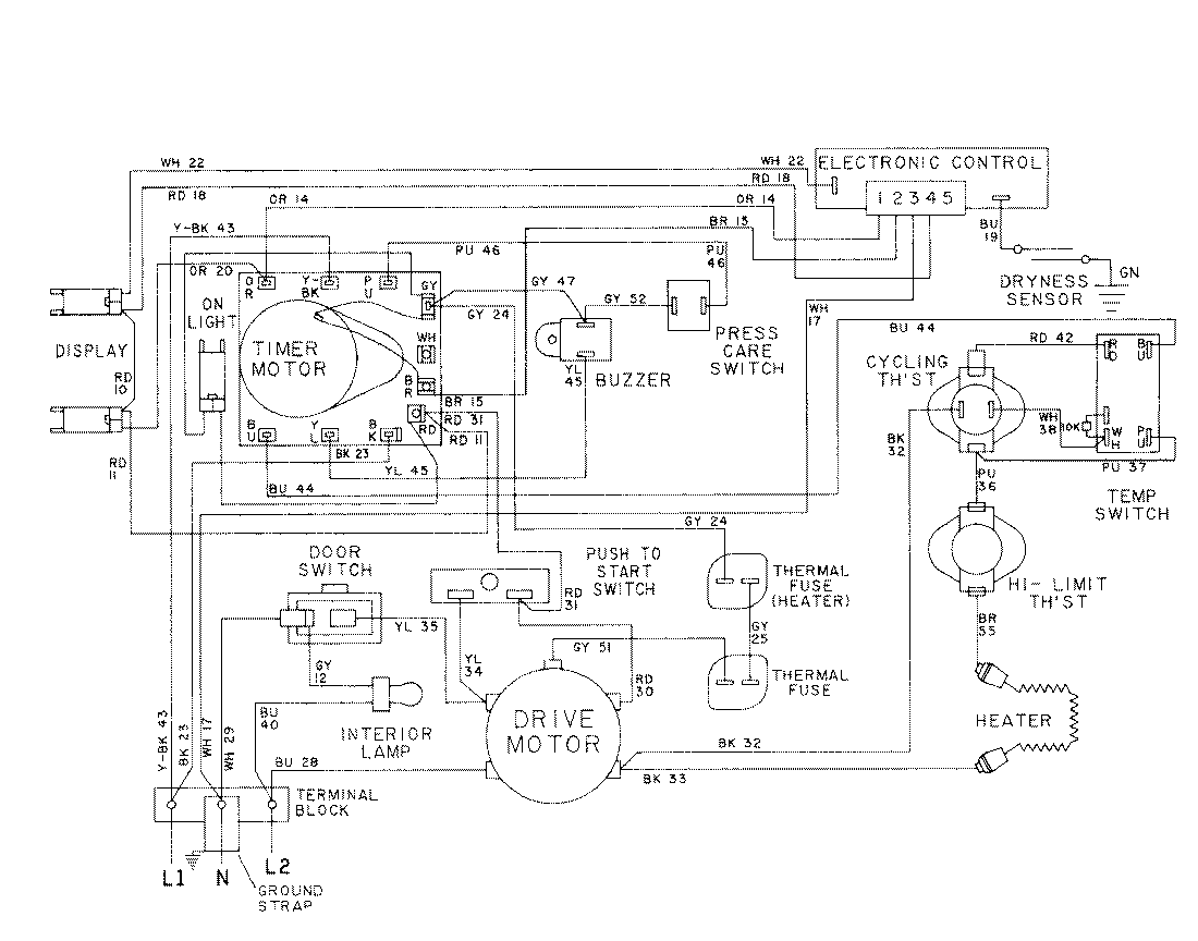
LDE9824ACM 08 – WIRING INFORMATION-LDE9824ACxadmin2025-04-26T08:56:54+00:00LDE9824ACM 08 – WIRING INFORMATION-LDE9824ACx ProductsPositionProductNIMAY 15001028NIMAY 15001576