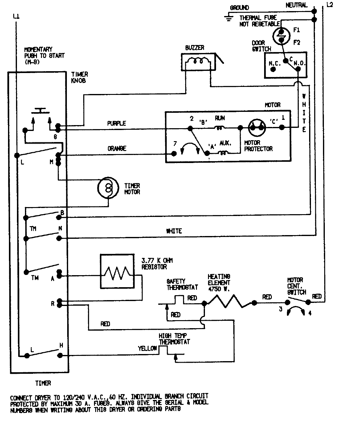
LDEA100BCE 07 – WIRING INFORMATION (BCx)admin2025-04-26T08:56:40+00:00LDEA100BCE 07 – WIRING INFORMATION (BCx) ProductsPositionProductNIMAY 150012551MAY 15002020