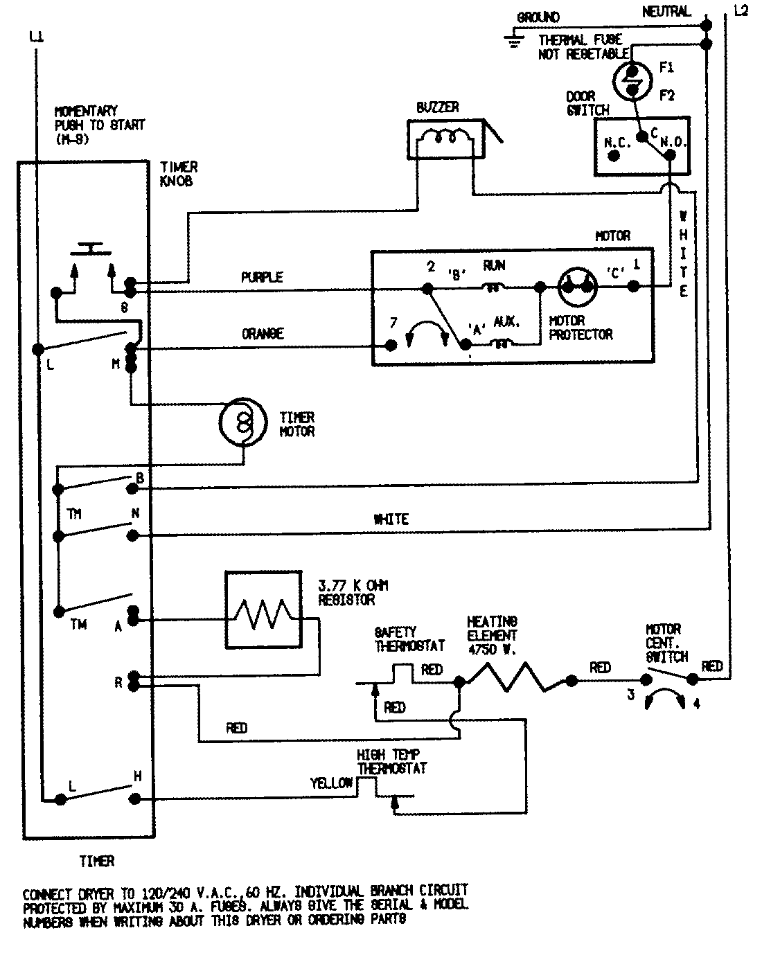
LDEA100BCM 07 – WIRING INFORMATION (BCx)admin2025-04-26T08:56:36+00:00LDEA100BCM 07 – WIRING INFORMATION (BCx) ProductsPositionProductNIMAY 15001255