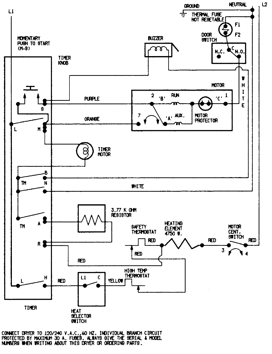
LDEA200ACE 07 – WIRING INFORMATION (LDEA200ACE/ACM)admin2025-04-26T08:56:42+00:00LDEA200ACE 07 – WIRING INFORMATION (LDEA200ACE/ACM) ProductsPositionProductNIMAY 15001253NIMAY 15002018