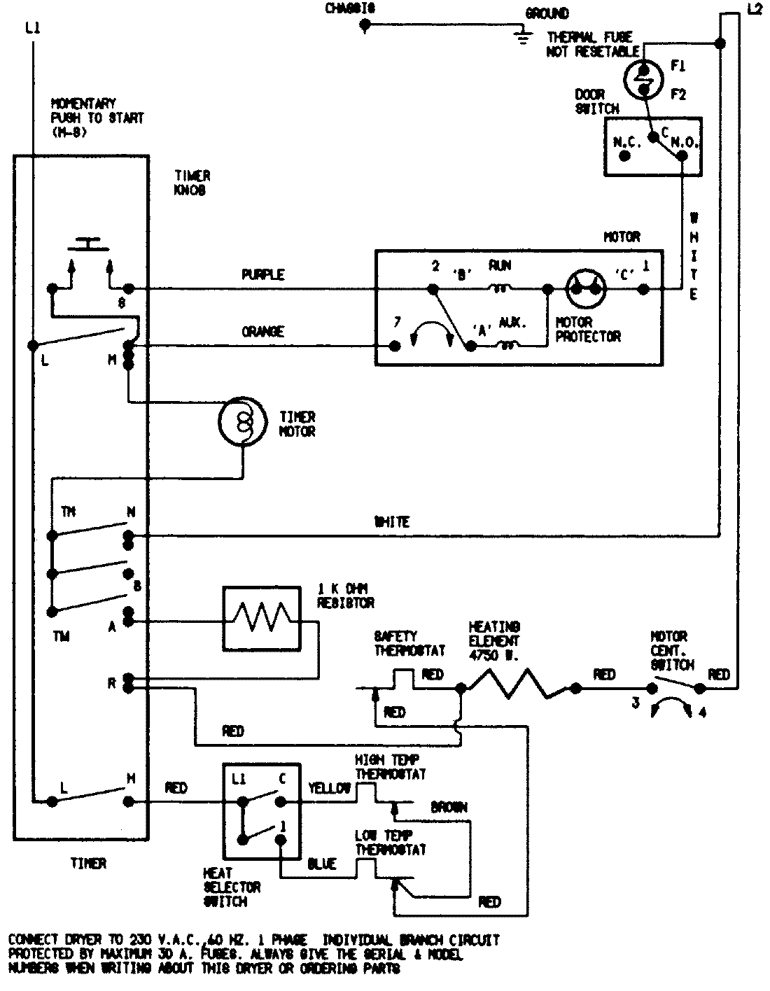
LDEA300AKE 07 – WIRING INFORMATIONadmin2025-04-26T08:56:41+00:00LDEA300AKE 07 – WIRING INFORMATION ProductsPositionProductNIMAY 15001217NIMAY 15002522