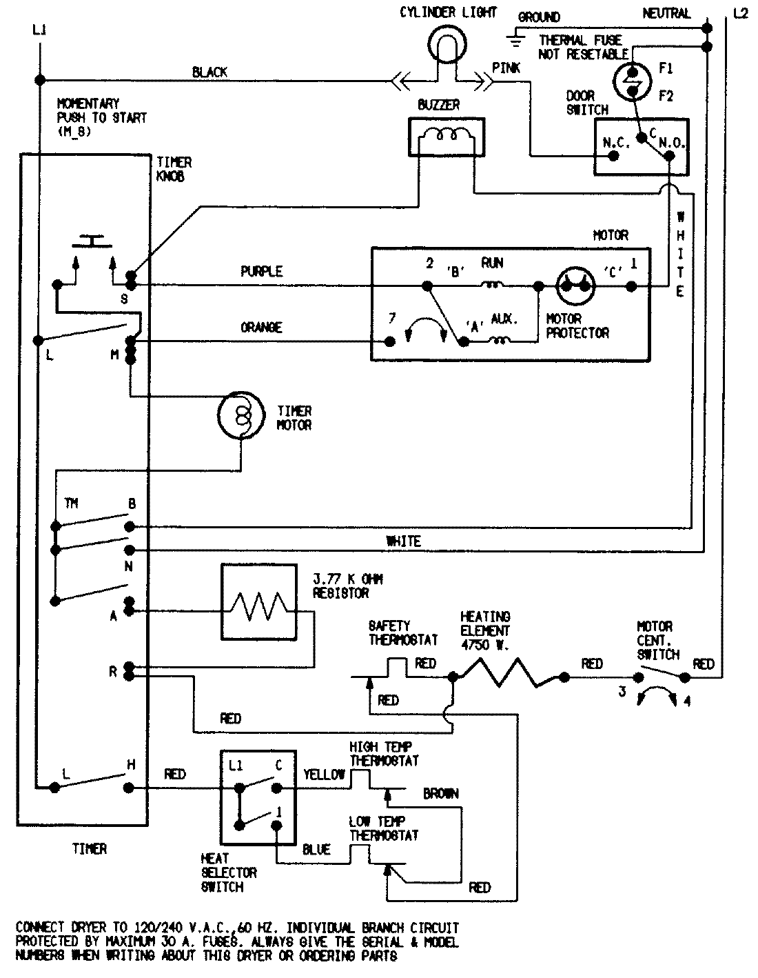
LDEA400ACE 07 – WIRING INFORMATION (LDEA400ACE)admin2025-04-26T08:56:25+00:00LDEA400ACE 07 – WIRING INFORMATION (LDEA400ACE) ProductsPositionProductNIMAY 15001213NIMAY 15002521