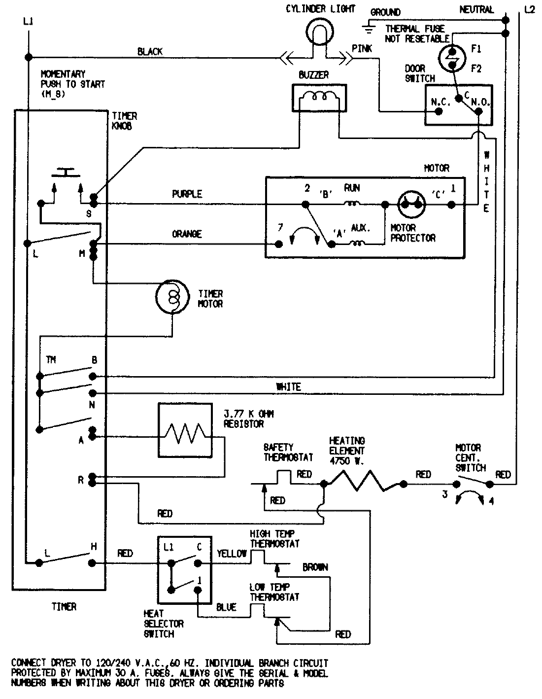
LDEA400ACL 06 – WIRING INFORMATIONadmin2025-04-26T08:56:34+00:00LDEA400ACL 06 – WIRING INFORMATION ProductsPositionProductNIMAY 15001213