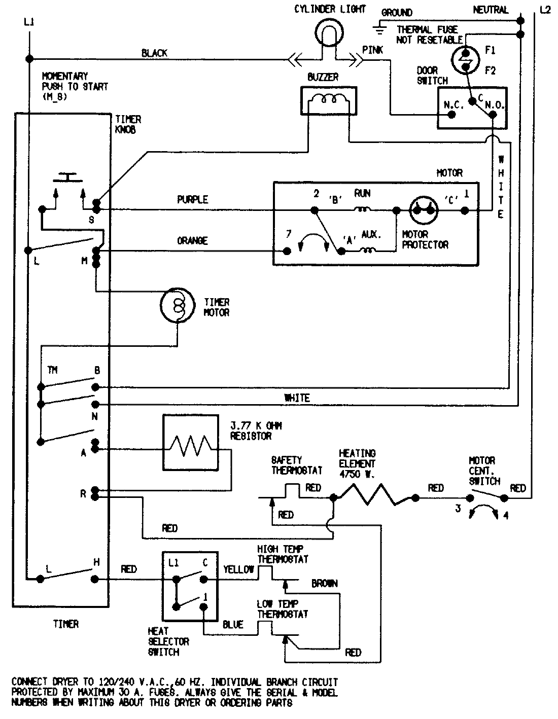
LDEA400ACW 08 – WIRING INFORMATION

LDEA400ACW 08 – WIRING INFORMATION

Products

PositionProduct
NIMAY 15001213