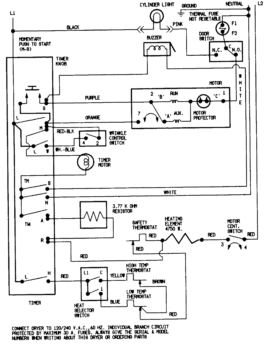
LDEA500ACL 05 – WIRING INFORMATIONadmin2025-04-26T08:56:53+00:00LDEA500ACL 05 – WIRING INFORMATION ProductsPositionProductNIMAY 15001211