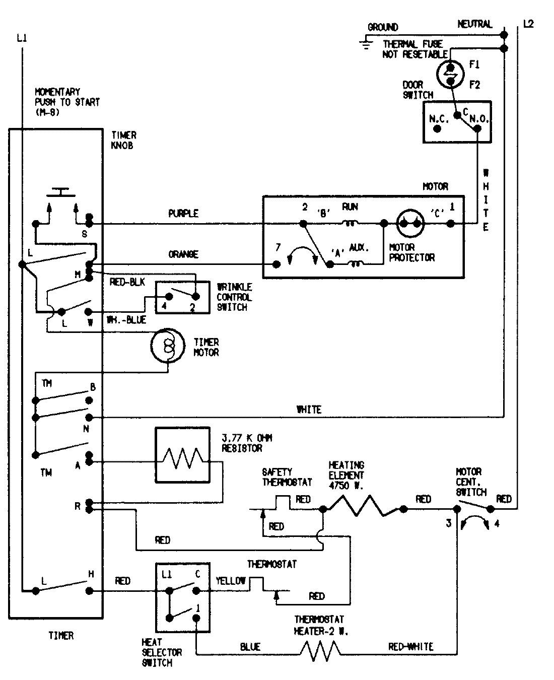
LDEH200ACV 07 – WIRING INFORMATIONadmin2025-04-26T08:56:49+00:00LDEH200ACV 07 – WIRING INFORMATION ProductsPositionProductNIMAY 15002057NIMAY 15002540