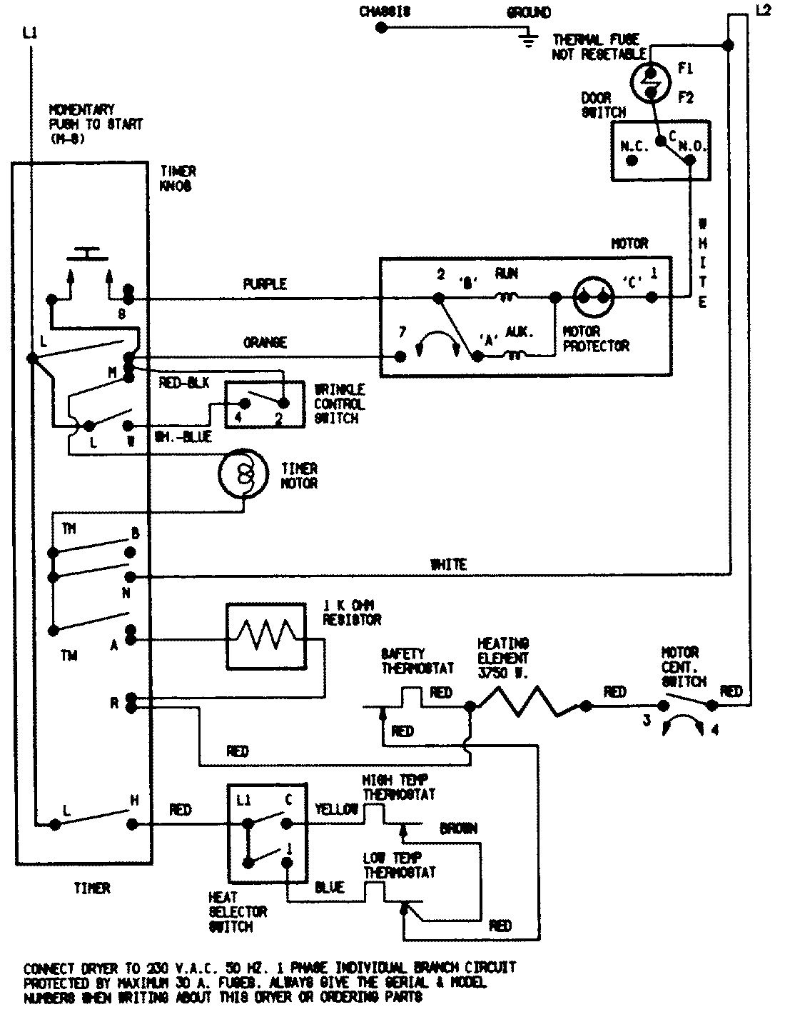
LDEH200AGV 07 – WIRING INFORMATIONadmin2025-04-26T08:56:48+00:00LDEH200AGV 07 – WIRING INFORMATION ProductsPositionProductNIMAY 15001747