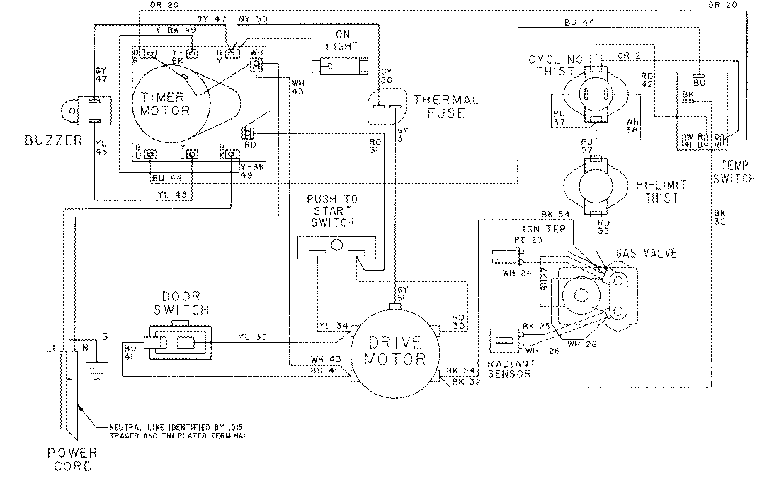
LDG7304AAM 09 – WIRING INFORMATIONadmin2025-04-26T08:56:50+00:00LDG7304AAM 09 – WIRING INFORMATION ProductsPositionProductNIMAY 15001024NIMAY 15001569