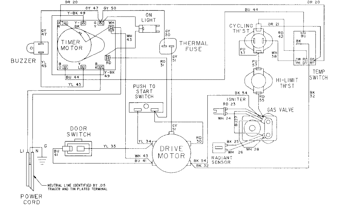
LDG7304ABM 09 – WIRING INFORMATION

LDG7304ABM 09 – WIRING INFORMATION

Products

PositionProduct
NIMAY 15001024
NIMAY 15001569