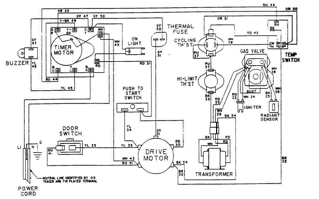
LDG7304AGL 07 – WIRING INFORMATIONadmin2025-04-26T08:56:40+00:00LDG7304AGL 07 – WIRING INFORMATION ProductsPositionProductNIMAY 15001602NIMAY 15001023