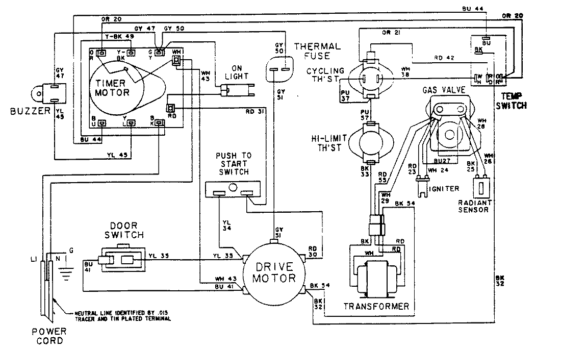
LDG7304EGL 09 – WIRING INFORMATIONadmin2025-04-26T08:56:52+00:00LDG7304EGL 09 – WIRING INFORMATION ProductsPositionProductNIMAY 15001602NIMAY 15001023