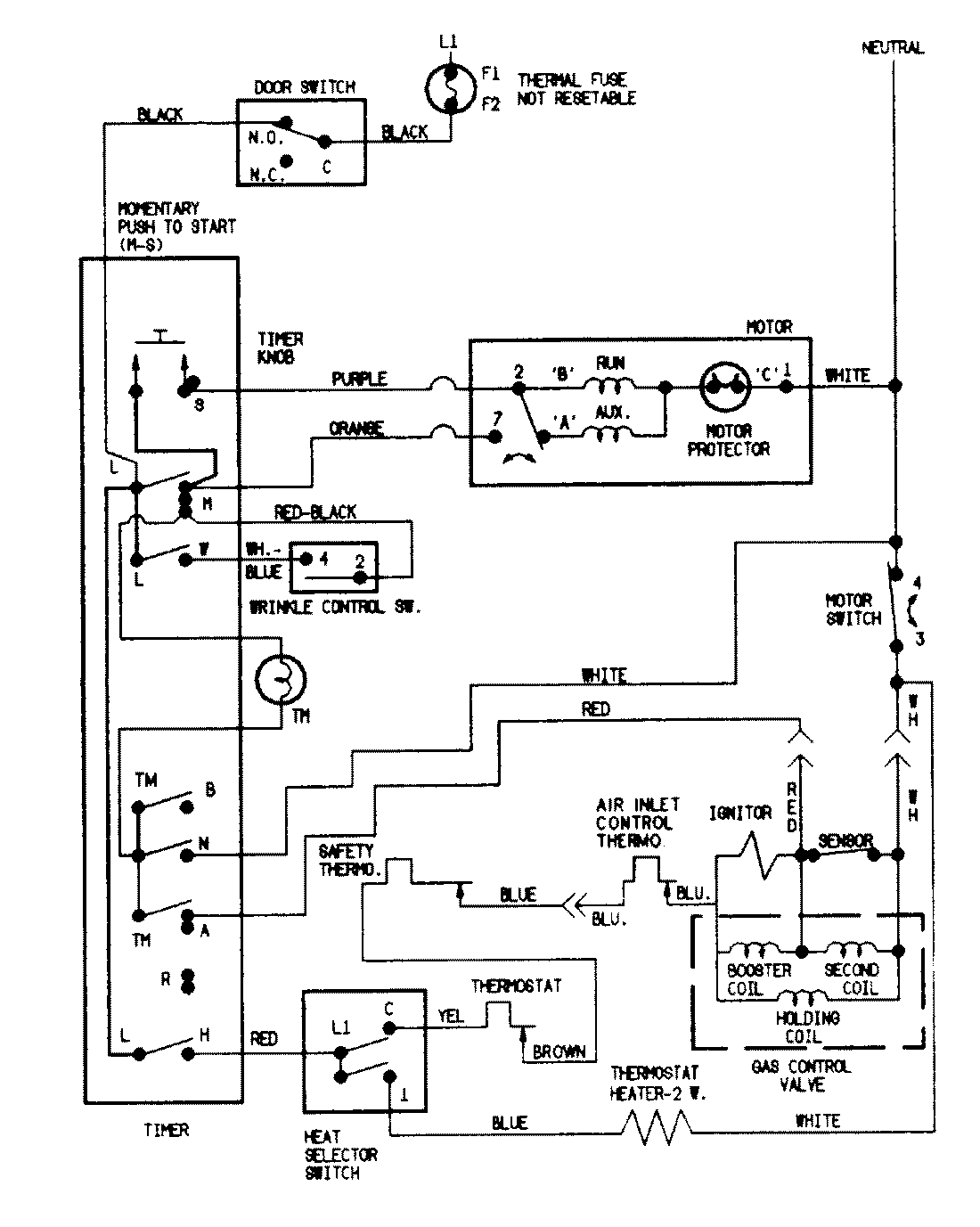
LDGH200AAV 07 – WIRING INFORMATIONadmin2025-04-26T09:04:04+00:00LDGH200AAV 07 – WIRING INFORMATION ProductsPositionProductNIMAY 15002077NIMAY 15002539