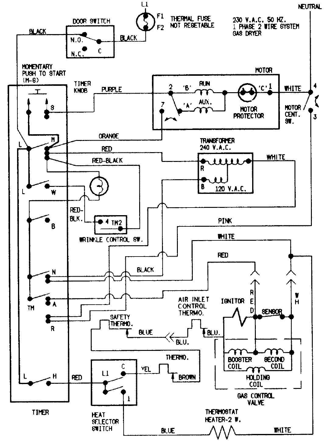
LDGH200AGV 07 – WIRING INFORMATIONadmin2025-04-26T09:03:40+00:00LDGH200AGV 07 – WIRING INFORMATION ProductsPositionProductNIMAY 15002178