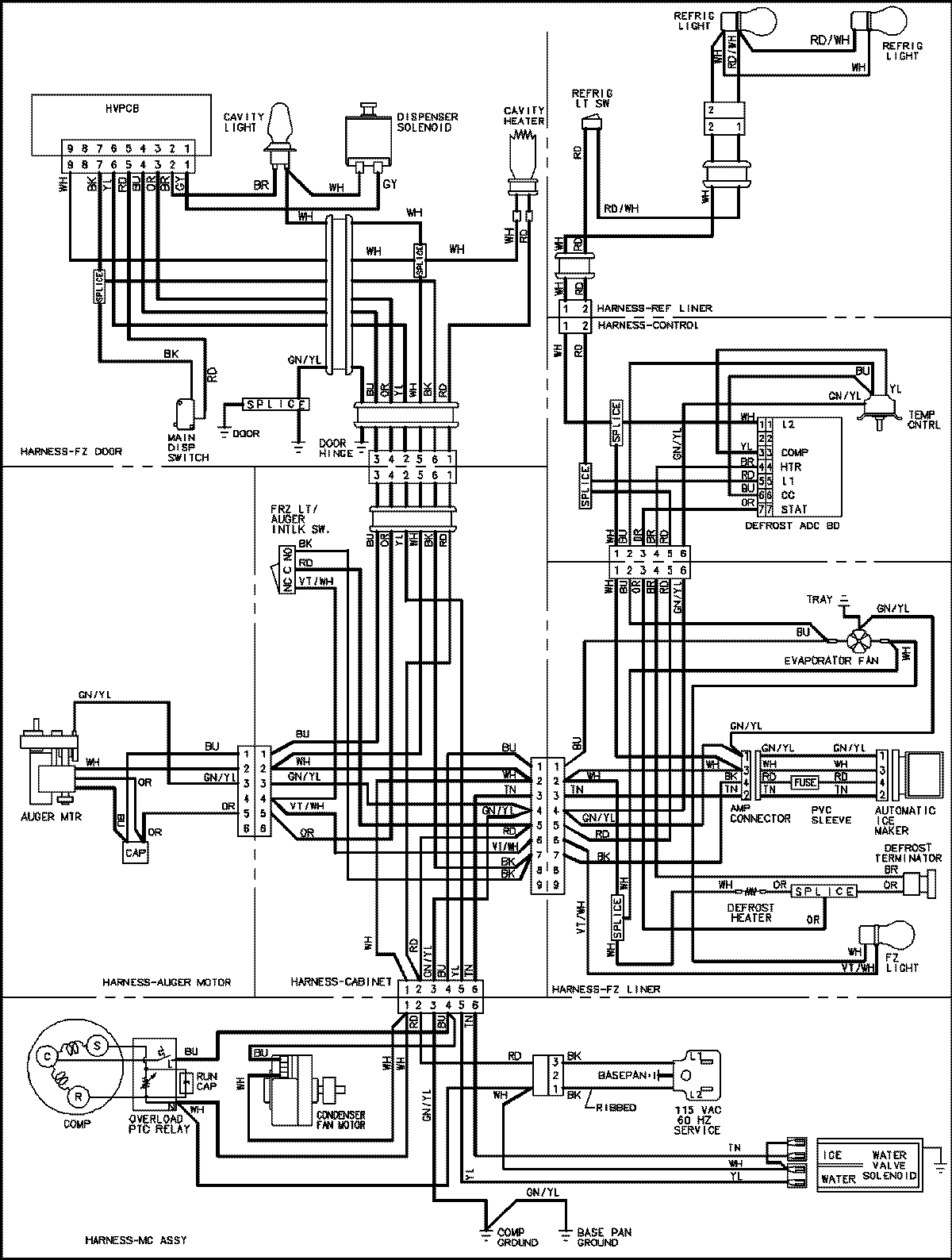
LSD2615HEB 18 – WIRING INFORMATION

LSD2615HEB 18 – WIRING INFORMATION

Products

PositionProduct
NIMAY 15003654