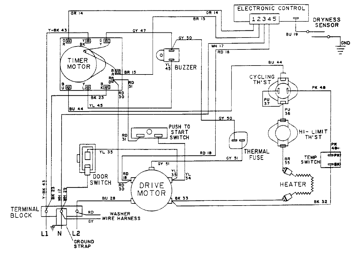
LSE7804ACE 17 – WIRING INFORMATION-DRYERadmin2025-04-26T10:25:19+00:00LSE7804ACE 17 – WIRING INFORMATION-DRYER ProductsPositionProductNIMAY 15001080NIMAY 15001173